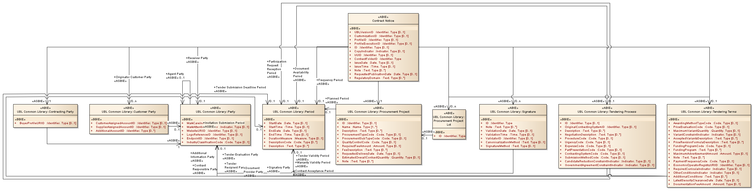
Contract Notice : Class diagram
Created:
5/2/2013 1:23:37 PM
Modified:
5/2/2013 1:44:11 PM
Project:
Author:
Administrator
Version:
1.0
Advanced:
ID:
{C6311C92-2B81-41e3-94C4-548BD5B0176A}